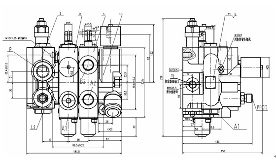
CDB3-F15XFD优先电控多路阀

CDB3-F15XDF型优先多路阀引进日本先进技术并结合国内实际情况研发而出,是采用了负载敏感(LS)系统以及电控保护的新型节能型叉车用多路阀。
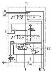
负载敏感(LS)系统以及电控系统
负载敏感系统是一种感受系统压力-流量需求,且仅提供所需求的流量和压力的液压回路。电控系统在操作者离开叉车电磁阀断电时将自动切断油路,任何操作都不会导致叉车门架的动作。

具体参数:额定流量65L/min(除去转向所需流量),最高压力20MPa,使用油温-20-80℃。
工作说明:LS系统控制着转向,无转向动作时,油液全部流入工作A、B口,一旦转向给予动作,阀芯迅速反应,提供额定流量至转向器,而一般CDB系类多路阀开机即产生额定转向流量,造成不必要的流量损失。电控系统在操作者离开座位后,将自动断电,油路切断,任何操作都将无效。
性能特点:优先A、B口工作,转向需要油液时才进行供油,能有效降低能耗,优化液压系统,齿轮泵排量可进行适当的更改。电控系统提供更安全的保障,防止了人员的误操作。
市场使用:现有多家叉车主机厂采用了该款多路阀,市场反馈优秀,故障率低,性能稳定。